RECOMMENDATIONS for the Submission of manuscripts

Please send the final version of the work in electronic format to:

Pr. Luis A. Galicia Luna

Graduados-ESIQIE, Lab. Termodinámica Edif. "Z", 1er Piso, Secc. 6, Zacatenco, UPALM, México, D.F., 07738 Tel/Fax : 5729-6000, ext. 55133, 55282, 55294, E-mail:  lgalicial@ipn.mx


Submission of manuscripts

1. Only extensive works will be accepted. They are limited to a maximum of 15 pages, including the summary in English and Spanish, full text, tables, photographs pictures and graphs. (It is suggested that every work should be written in English).

2. The paper format will be LETTER size (216 x 279 mm). The text will be inserted in a frame with the following margins: up and down: 2 cm, left and right: 2.5 cm. The font will be: Times New Roman- 12 pt single spaced.

3. Every work will be sent as

A. An electronic file written using MS-Word® for Windows® (doc format). Tables and graphs will be processed under MS-Excel® for Windows and the figures and flow diagrams under MS-Excel®, or MS-PowerPoint®

B. The title of the work, the authors' name (s) and address (es), and the e-mail address should appear on the first page. The abstracts should not exceed a maximum of 250 words. Convenient keywords (in English or Spanish) will be indicated on separate line. Maximun 6 keywords.


Organization of manuscripts

Manuscripts should in general be organized in the following order:

Title, author(s), addresses. Include complete addresses. Indicate to whom correspondence should be addressed.

Keywords. Please select up to six keywords to accurately describe your contribution. Use no more than three keyword to indicate the substances studied.

Abstract. This should be no longer than 250 words. It should state clearly the objective of the work, give a concise and factual description of the contents and present the important conclusions.

Introduction. Statement of the problem, outline of the paper.

Body of the paper. This should be organized in clearly identified sections and sub-sections with appropriate titles and subtitles, these should be numbered with Arabic numerals.

Conclusion.

Acknowledgments.

References. See detailed instructions below.


Tables. A table should not exceed the printed area of the page. Tables should be numbered with Arabic numeral, according to their sequence in the text. The text should include reference to all tables. Each table should have a brief and self-explanatory title. Column titles should be brief (further explanations can be given in footnotes at the bottom of the table). Units of measurement should be added between parenthesis , or as denominators of dimensionless fractions. Tables should be integrated in the text. Example:
 
 

Table 1. Vapor-liquid equilibrium data for the system Carbon Dioxide (1) / Ethanol (2) at different temperatures

 

T= 312.82(a) K

 

 

T= 313.15(b) K

 

P/MPa 

x1

y1

P/MPa 

x1

y1

1.664

0.1006

0.9854

0.476

0.0237

0.9520

3.109

0.1914

0.9888

0.520

0.0267

0.9605

5.421

0.3676

0.9904

1.301

0.0729

0.9798

6.983

0.5303

0.9885

2.204

0.1296

0.9849

8.120

0.9459

0.9784

3.092

0.1862

0.9884

8.154

0.9669

CP

4.196

0.2656

0.9910

 

 

 

5.196

0.3408

0.9905

 

 

 

6.237

0.4401

0.9901

 

 

 

7.468

0.6669

0.9871

(a) Measurements done at IPN, (b) Measurements done at Ecole des Mines de Paris

 

Photographs. Photograph originals must be given sent apart from the text, not stuck nor folded, or, if possible, as electronic files (formats WMF, GIF, JPG) as well contrasted high resolution gray scaled digitized images. They should be numbered with Arabic numerals, according to their sequence in the text. Each photograph should be identified on the reverse by its number and the name of the author(s). Indicate the top of all photographs when there may be doubt.

Figures. Figures should be included in the text with they respective captions. Figures should be numbered with Arabic numerals, according to their sequence in the text. Reference should be made in the text to each figure. The size of the lettering should be large enough to be legible (font height 10 at least). Text in the figures should be kept to the minimum; further explanations should be given in the captions.
 

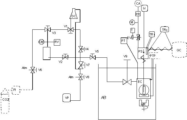
Figure 1. Flow diagram of the apparatus: AB air bath, CA compressed air, CM contact manometer, CO2 cylinder, DC degassing cell, EC equilibrium cell, EV electrovalve, GC gas chromatograph, LJ lifting jack, M Manometer, MR magnetic rod, RV Relief valve, PI Isco pump, PT pressure transducer, PTP platinum temperatures probe, PR pressure regulator, PS phase sampler, T timer, TR thermal regulator, Vi shut-off valve i , VP vacuum pump.
 

Figure 2.Results of the calibration (second order polynomial regression) of a platinum probe, TITS90 - Tcal. over a period of 6 months: O, Jan. 15 1998, D , April 10, 1998,  , June 15, 1998, ---, standard deviation.

 

References

The references should be brought together at the end of the paper, and numbered in the order of their appearance in the paper. Authors should check that every reference in the text appears in the list of references and vice-versa. Numerals for references are given in square brackets [ ]; equations should be numbered (1), (2), etc. In the text authors’names are given without initials. When reference is made to a publications written by more than two authors, it is preferable to give only the first author’s name in the text followed by "et al.". However, in the reference list, periodicals [1], books[2] and multi-author books [3] should be cited in accordance with the following examples.

[1] L. A. Galicia-Luna, A. Ortega-Rodríguez, and D. Richon, J. Chem Eng. Data, 45 (2000) 245-255.
[2] R. J. Sadus, High Pressure Phase Behavior of Multicomponent Fluid Mixtures, Elsevier Amsterdam, 1992.
[3] R. L. Cotterman and J. M. Prausnitz, in G. Astarita and S. I. Sandler (Eds.), Kinetic and Thermodynamic Lumping of Multicomponent Mixtures, Elsevier, Amsterdam, 1991, 229-275

Journal names should be abbreviated according to Chemical Abstracts Service (CAS): http://www.cas.org. References to books should include the following information: title, publisher, town of publication, year of publication and page number. This information should also be given for published proceedings or abstracts of conferences, together with the location and date of the meeting.

[4] J. L. Mendoza de la Cruz, A. Ortega-Rodríguez and L. A. Galicia-Luna, Equilibrio liquido-Vapor del sistema CO2+Etanol a 353.04 K y hasta 10.7 MPa., Proceedings of the International Symposium of the ESIQIE, May 27-29, 1998.

Each reference should be complete, thus the use of ibid., idem,. et al. etc. is not permitted. Papers not yet published should be given as "in press", "submitted for publication" or "in preparation". Details of personal communications or unpublished result should be given as a reference.

[5] A. Jones, personal communication, 1992.

Units

The use of the International Systems of Units [SI Units] is strongly recommended. If non-SI units are used, their conversion to SI units should be provided.

Footnotes

Footnotes should be avoided, except in tables.

Formulae

Formulae should be typewritten. Subscripts and superscripts should be set off clearly. Special care should be taken to show clearly the difference between zero (0) and the letter "O", and between one (1) and the letter "1". The meaning of all symbols should be given immediately after the equation in which they are first used and be collected together in the List of symbols. For simple fractions the (/) should be used rather than a horizontal line. The use of fractional powers instead of root signs is recommended. In addition, powers of e are often more conveniently denoted by exp( ). In Chemical formulae, the charges of ions should be given as, e.g. Ca2+ and CO32-, not as Ca++ or CO3--. Isotope numbers should precede the symbols, e.g. 18O.

Equations should be numbered serially on the right-hand side and in parentheses. Only equations explicitly referred to in the text need in general be numbered.

Copyright

Submission of an article is understood to imply that the article is original and unpublished, and is not being considered for publications elsewhere.